大型冷凝器自動在線膠球清洗裝置系統清洗案例分析

敘述了大型冷凝器自動在線膠球清洗裝置系統在調試運行中存在清洗不干凈,清洗時間長,大量浪費水等問題,初步分析了原因,提出集中分區清洗、動態清洗、加藥清洗等多方面措施,降低水耗,提高效率。
大型中央空調由于空調面積大,使用單位多,空調設計根據用戶需要選用末端裝置,因而形成水系統管路復雜,輸送距離長,末端裝置品類多等問題。同時由于工程量大,施工工期長,管道在施工過程中混入的雜物較多,常規的系統運行清洗僅將系統灌滿水,運行一小時,將系統水放岀,然后加藥水進行反復沖洗。這種清洗方式,由于系統運行時管道的流速不一樣,末端裝置換熱器內流速小于0.5m/s,而部分干管內流速大于3m/s,因而將大量的細小砂料,沖擊到末端裝置,造成末端裝置的堵塞。對此筆者針對航站樓擴建一期工程具體情況,提出集中分區清洗、動態清洗、加藥清洗等多方面措施相結合,終達到清洗目的,既降低水耗,又提高效率。
1集中分區清洗的管道設置
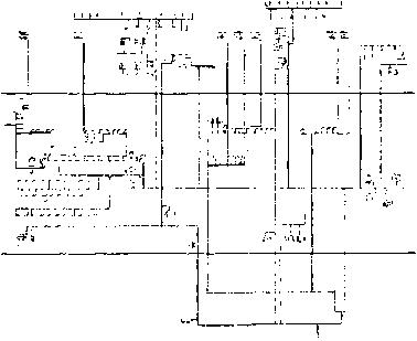
一期擴建工程冷凝器自動在線膠球清洗裝置系統屬特大復雜管網,各種管長9760米,其中大管徑為DN700,小管徑為DN20(風機盤管散熱器),長管路1756米,鍍鋅鋼管占管網比例26%,綜合管溝內DN700螺旋焊接鋼管管長1208米,另由上述水系統原理圖可看出此工程冷凝器自動在線膠球清洗裝置系統屬異程式,清洗管道部分風盤管路由于管路復雜,管徑小不易清洗。另外清洗用水量大,多沖洗一次用水量高達100噸,按通常做法,全部清洗用水600噸。
圖1一期擴建工程冷凝器自動在線膠球清洗裝置系統原理圖鑒于此工程特殊情況,為有效的清洗管道,盡量減少沖洗用水量,擬釆取封閉式清洗等措施。釆用用清洗管道,管道設置為在空調管道上分系統加裝聯通管帶閥門。在沖洗時將末端裝置(空調機組、風機盤管)管路斷開,待整個管道確切沖洗干凈后,再打開末端裝置閥門。
管道設置原則為①旁通管和閥門均裝置在各空調機房的水管入口端。②清洗運行的各個系統,各管段水流速不得低于5m/So③清洗運行系統中,所有末端裝置必須排除在外。④放水點一般布置在空調機組進水管前或風機盤管進水干管前。⑤進水集中在回水管道上。⑥設備站房內主機供回水用聯通管短路,利用冷水泵循環沖洗。
2動態清洗
通常空調水系統清洗均在水泵停止后放水,此時系統中水流動緩慢,而水系統較大,放水時間長,則系統中大部分泥沙沉淀在管道內。尤其是距放水口較遠的末端裝置換熱器內.動態清洗是在不停機的狀態下,系統的水始終循環,清洗時逐個打開金屬空調器進水管前的放水閥或風機盤管支系統進水管前的放水閥,與此同時裝置在機房里的補水管往系統里補水。
2.1動態清洗的操作及一次清洗
利用空調系統用清洗管道,關閉所有空調機組,風機盤管閥門,打開所有聯通管閥門,(包括設備站房內冷水泵前聯通管閥門),啟動清洗水泵(即冷凍水泵),檢查水泵前后水壓是否正常,管道有無滲漏,系統連續運轉四小時以上,打開裝置在各空調機房內的旁通閥DN20,取水樣觀察水混濁程度,如水不十分渾濁,則繼續循環,直到水樣混濁。打開除污器前的排污閥(裝置在制冷站水泵入口端)排放污水。此時應注意,水泵仍在正常運轉,系統排放的水會通過補水管繼續補水,因此各調節排放污水的量不能過大。此項操作應注意保障補水與排水平衡,控制系統定壓力,注意排氣,注意定點觀察系統壓力變化。繼續觀察排放污水的混濁情況,持續排放一段時間,從制冷站排污閥及金屬空調器進水管前的放水閥持續排污,持續排放一段時間,注意觀察排放污水的混濁情況,待污水逐步減輕混濁度后,停止清洗水泵,關閉排污閥。
水泵再次正常運行六小時,注意觀察污水混濁程度,污水的混濁程度,一般隨著清洗時間逐步加濃,待上述清洗水泵運行六小時后,混濁程度不再加濃時,打開自動除污器前的排污閥,開始一邊排污,一邊補清水,此時水泵保證正常運行,開始分段分系統清洗,關閉其中三個系統,僅留一個系統繼續運轉,每個系統分別清洗六個小時。上述運行直至排污閥排出的不是泡沫黑水而是清潔水時關閉排污閥,停止清洗泵運行。一次清洗結束,系統保持注滿水。
2.2二次清洗(以下我們提到的自動除污器指的是二次濾網裝置)
二次清洗在一次清洗結束后15天,清洗前,打開自動除污器,清除器內的雜物,在除污器的筒上附加20目的不銹鋼網,重復一次運行前的準備工作,特別注意水泵的運行是否正常,檢查水泵壓力表和電機發熱并詳細做好記錄,系統連續運轉八小時,然后分系統清洗,每個系統分別清洗兩小時,然后打開自動除污器前的排污閥,一邊排除污水,一邊補充清水,直至排污閥排出的是清水,關閉排污閥,停止清洗泵運行,關閉自動除污器前后閥門,打開除污器,清洗自動除污器內雜質,并取出不銹鋼網。二次清洗結束。
2.3三次清洗
三次清洗在二次結束后八小時,重復一次運行前的準備工作,系統連續運行四小時,打開裝置在各機房的旁通閥取水樣,此時水樣應比較清潔(如仍然混濁,則按二次清洗方法,重復清洗),開始分區清洗,即在分系統清洗的基礎上,在清洗段上打開初始清洗的所有空調機組和新風機組閥門(注意風機盤管水閥不宜打開),每個區域單獨運行兩小時。分區運行時,打開排污閥放水,檢查如水混濁程度僅稍稍加深則進行二區域單獨清洗,重復上述清洗方法,直至每個區域均輪流清洗一遍.然后全部打開所有的末端裝置,關閉所有的旁通閥門,系統正常運行四小時,打開排污閥放水,正常情況下,水仍然清潔,如稍有混濁則一邊放水,一邊清洗直至完全放出清潔水。關閉排污閥,停止水泵運轉。三次清洗結束,等待系統調試。
3加藥清洗
檢查了許多由于堵塞而報廢的風機盤管,査覺堵塞的雜物中,多為金屬浮銹、焊渣和細石子。對裝有水電動過濾器的風機盤管,往往在清洗初期頻繁的堵塞水電動過濾器,嚴重時甚至將風盤前的一段支管堵塞。鑒于上述情況,則需要在清洗的水中加放泡沫劑以增加清洗水的粘度。
3.1主要雜物對系統的影響
金屬浮銹渣特性:比重大,粘性大,易附著在管道壁上。
細砂特性:比重大,易沉淀。
泥特性:比重小,易沖洗。
纖維特性:比重小,粘性大,易附著,與金屬浮銹結成板塊。
3.2如何判斷系統是否需要加藥清洗
(1)在動態清洗兩次后仍出現大量浮銹。
(2)系統過于復雜,風盤支管道處于水系統的遠端。
(3)系統已正常運行,仍出現許多風盤前的過濾器反復堵塞。
3.3加藥清洗的操作程序
在動態清洗過程中,判斷需要加藥清洗時,則在系統的補水箱內投放泡沫劑(洗衣粉等),投放量根據補水量以每噸水加50-120克的量逐步放入,同時觀察排放污水,待出現泡沫后,關閉排污閥,同時停止投放泡沫劑,水泵正常運行六小時,分段分系統清洗,這時觀察污水的混濁程度,此時泡沫內應均勻的夾雜著細小泥沙及鐵銹渣。污水的混濁程度,會隨著清洗時間逐步加濃,待上述清洗運行六小時后,混濁程度不再加濃時,打開除污器前的排污閥,開始一邊排污,一邊補清水。上述運行直至排出清潔水時關閉排污閥,停止清洗泵運行。
通過觀察排污閥及裝置在各機房內空調機組前的旁通附閥的水樣,如十分混濁,可反復加藥清洗,直至清洗干凈。
4結論
(1)本文介紹的冷凝器自動在線膠球清洗裝置清洗方法中,考慮了多個主要管段在清洗運行中水流速大于5m/s,足以沖刷附著在管壁上的浮銹和泥沙。
(2)動態清洗是水系統運轉的狀態下,一邊補水,一邊排污,沖洗下來的泥砂不會沉淀造成二次污染。
(3)動態清洗時,將末端裝置有效的保護起來,從而避免了末端裝置的堵塞。
(4)分級清掃,水系統的雜物,不僅將水系統中大塊雜物清除干凈,還將附著在管壁的浮銹雜物清除干凈。
〈5)加藥清洗將把在水系統中危害大的金屬浮銹與纖維雜物混在一起的渣物清除干凈。
(6)上述清洗方法節約了大量的水,冷凝器自動在線膠球清洗裝置系統按常規清洗,至少一萬噸水,而釆用了上述方法,僅三千噸水即達到清洗目的,全部末端裝置無一例堵塞。